AG贵宾会

行业动态

了解最新公司动态及行业资讯

土壤热解析都能解决什么问题

2018-08-31 01:15:19 321 编辑:admin 来源:本站
      随着我国工业自动化和社会经济的快速发展,环境污染问题日益严重,其中空气 中的苯及VOC对环境的影响尤为严重,会对人体健康产生巨大的危害。因此,对空气中的苯 及VOC进行监测、分析和研究是当前环境保护工作的重点。当前大多数实验室采用土壤热解析方 法,将苯及VOC有机物解析到色谱中分析,但是传统的土壤热解析仪存在自动化程度不高,解析 不完全等缺点,会使实验结果产生较大的误差。 
土壤热解析
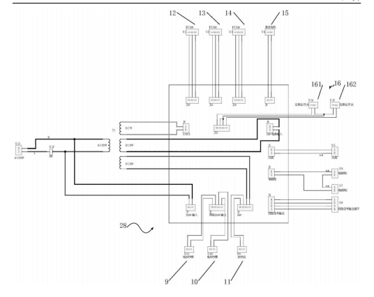
      全自动土壤热解析装置,包括均与主控板连接的解析管加热装置、六通阀加热装置和进样管线加热装置;还包括与主控板连接的六通阀驱动装置;解析管加热装置包括均与主控板连接的电加热棒和第一温度传感器,六通阀加热装置包括均与主控板连接的电加热圈和第二温度传感器,进样管线加热装置包括均与主控板连接的加热丝和第三温度传感器。通过上述技术方案,解决了现有技术中热解析仪解析不完全、自动化程度不高的问题。

30

装备制造经验

立即免费获取土壤修复方案

为用户提供及时、高效、便捷的服务

在线咨询
AG贵宾会环境希望与你携手,共创美好未来...
5